Каталог
- !Распродажа
- IP видеонаблюдение
- HD видеонаблюдение
- Аналоговое видеонаблюдение
- Сетевое оборудование
- Персональные видеорегистраторы
- Видеонаблюдение в транспорте
- Алкотестеры для проходных и систем контроля доступа
- Видеонаблюдение для банкоматов
- Видеодомофоны
- Мониторы
- Тестовые мониторы
- Контроль и управление доступом (СКУД)
- Пульты управления
- Термокожухи, кронштейны
- Источники питания
- Аудиорегистрация
- Передатчики сигналов, усилители и пр.
- Устройства грозозащиты
- Жесткие диски
- Разъемы, коннекторы
- Объективы
- Архивные модели
Новости
Новости от БАСТИОН: Бесперебойный уличный PoE-коммутатор SKAT PoE-UPS-8E-1G-1S исп.5
04.10.2017

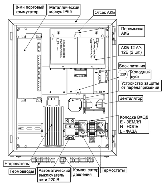
SKAT PoE-UPS-8E-1G-1S исп.5 от БАСТИОН представляет собой специализированный бесперебойный неуправляемый PoE коммутатор для подачи питания по технологии PoE к устройствам – потребителям PoE (IP-видеокамеры, беспроводные точки доступа и др.) с потребляемой мощностью до 30 ВА по свободным от передачи сигналов парам кабеля (UTP Сat5e/6) и суммарной мощностью до 120 ВА.
![]() |
![]() |
| SKAT PoE-UPS-8E-1G-1S исп.5 | |
Позволяет организовать качественную передачу информации в сети Ethernet.

SKAT PoE-UPS-8E-1G-1S исп.5 обеспечивает
- 8 портов Ethernet 10 / 100 Мбит/с с поддержкой PoE (IEEE 802.3af, IEEE 802.3at)
- 1 порт Uplink 10 / 100 / 1000 Мбит/с
- 1 порт SFP 1000Base-X
- соответствие стандартам IEEE 802.3 10BASE-T, IEEE 802.3u 100BASE-TX/FX, IEEE 802.3az, IEEE802.3ab, IEEE 802.3af, IEEE 802.3at
- поддержку PoE в варианте End-Span
- поддержку функции VLAN (безопасность и увеличение дальности передачи данных до 250 м)
- функцию сброса, позволяющую устранять неполадки, связанные со сбоями в сети
- питание нагрузки стабилизированным напряжением при наличии напряжения в электрической сети (режим «ОСНОВНОЙ»)
- резервное питание нагрузки постоянным напряжением (режим «РЕЗЕРВ»)
- автоматический переход на резервное питание от АКБ при отключении электрической сети
- оптимальный заряд АКБ при наличии напряжения в электрической сети
- защиту АКБ от глубокого разряда
- защиту от переполюсовки клемм АКБ
- защиту от короткого замыкания выходных клемм АКБ изделия с восстановлением после устранения причины короткого замыкания при наличии сети
- защиту от короткого замыкания на выходе
- режим «ХОЛОДНЫЙ ПУСК», позволяющий автоматически восстановить работоспособность изделия при подключении исправной и заряженной АКБ в режиме «РЕЗЕРВ»
- простую установку на горизонтальные и вертикальные поверхности (крепеж входит в комплект)
- отсутствие необходимости настройки перед использованием.
Источник: БАСТИОН
Получить более подробную информацию или купить оборудование видеонаблюдения, можно связавшись с менеджерами компании «ПадВокам» по телефонам в г.Минске:
тел.: 375 (17) 3-616-444 | факс: 375 (17) 3-616-555



